Aluminum Fixed Ladders
Aluminum Fixed Ladders
Complete line of aluminum wall ladders custom fabricated to exact field measurements. Just measure from the ground to the top of where you need to be, we will make the perfect ladder.
We can also provide roof access from a building’s interior by combining a standard aluminum wall ladder with a roof hatch. Standard Fixed Ladders are built to meet or exceed OSHA 1910 Subpart D.
These ladders are custom designed, please call for pricing and configuration.
Pricing
Call for Pricing: (888)-802-3651
Features
Standard Features:
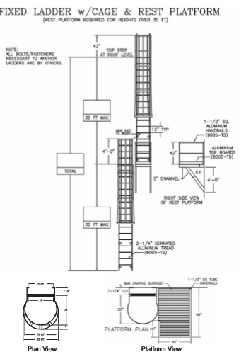
Ladder treads are a full 2-1/4" in width and they are deeply serrated to maximize traction. All edges on the side rails and treads have been eased (rounded off) to provide a more comfortable, powerful grip.These ladders have been thoroughly tested for strength, and are able to withstand a 1500# loading without failure. Individual treads are attached to side rails using 4 rivets rated at 1100 lbs. shear strength each, and have been tested to 3,000# without deformation. Additionally, all edges on the side rails and treads have been rounded to provide a more comfortable, powerful grip for the hands. Ladders in excess of 24' length must be equipped with a personal fall arrest system, ladder safety system, cage, or well. Cages are offered, as well as landing platforms as required by OSHA 1910 Subpart D and other regulatory bodies in certain situations. Mill finish is standard.
Options
Options:
·
Extend-A-Rail Ladder Safety Post
Fall Arrest System
Security Door with piano hinge and padlock provision
Floor brackets with pre-drilled holes for attaching ladders to the floor
Anodized Finish
Powder Coated Finish
Applications that exceed 50 feet or above must have landing platforms Under 1910.28 (b) (9) (iii) (B), if fixed ladders with cages extend to have an unbroken length of more than 50 feet, OSHA requires that they have landing platforms in every 50-foot intervals.
Parts
Please call 1-888-802-3651 for replacement parts
Documentation / Videos
CALL US AT (888)-802-3651 OR CLICK BUTTON FOR A FREIGHT QUOTE
WHEN YOU PURCHASE A LADDER FROM DIVERSE SUPPLY, YOU ARE SIMULTANEOUSLY AGREEING THAT DIVERSE SUPPLY IS NOT LIABLE FOR ANY INJURY OR PROPERTY DAMAGE RELATED TO THE USE OF THE LADDER




